为何我们还需要摩卡DHT-PHEV这样的动力方案?

2022 年 3 月 8 日 机器之心
机器之心原创
机器之心编辑部

2021 年虽然遭遇了芯片短缺、电池原材料涨价等意外情况,但国内新能源乘用车市场仍达到了 298.9 万辆的累计销量,同比增长 169.1%,创造出有史以来的最高记录。国内消费者对新能源汽车的热情与需求,看似在这一年得到充分释放,但是从更详细的细分数据来看,却能发现各级市场的趋势并不统一。


目前,新能源汽车增量主要体现在上海、杭州、深圳、北京、广州等限购严厉的大城市,但这些地方的纯电车型购买比例也在下降。随着 DHT、增程式系统等没有里程焦虑的新能源技术走向成熟,消费者开始对这类车型更加青睐,而且非限购的中小城市私人用车市场,其销量占比也在增长。

事实上,在里程焦虑难以缓解的情况下,DHT、增程技术已经受到了更多业界关注。华鑫证券在一份长达 104 页的深度研究报告中指出:近三年来,纯电动汽车平均能量密度并没有太大的提升,提高续航里程主要是依靠轻量化技术减少车重、提高电池数量,以及优化电机和电控技术来实现。


报告还提到,从趋势来看,纯电动汽车未来五年仍有 30% 的复合增速,但受限于能量密度和安全性制约,续航里程和充电时间短期内的进展,还难以满足普通消费者需求。同时,其还表达了对 DHT、增程式系统等无里程焦虑技术的看好,预计将在一段相当长的时期与纯电共存。

DHT、增程式系统的路线差异

随着技术和产品线逐步成熟完善,部分国内车企也在纯电动路线之外,开始重视 DHT 和增程式系统的研发布局。但在具体实施路线上,造车新势力相对更偏爱增程式系统,而 DHT 普遍被有丰富造车经验的车企选择。


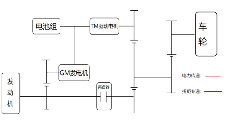
尽管都可以实现零里程焦虑,但两者的工作逻辑和特性却存在明显差异。其中,增程式系统采用的是串联结构,车轮只能由电动机驱动,发动机(增程器)仅用来带动发电机供电。得益于该结构将发动机和车辆行驶系统硬件解耦,也就可以对发动机进行针对性的设计和调教优化,使其恒定在热效率最优的转速运行。相比燃油车发动机转速不断波动的运行工况,燃油经济性有明显提高。

发动机特性曲线与电动机特性曲线对比示意图

但是,这种结构能让发动机恒定保持在经济转速的同时,也意味着电动机要独自应对全部工况,包括其效率偏低的中高速区间。如上图所示,一般城市快速路、高速公路都可能处在电机满功率运行、但转矩持续下降的区间,需要消耗更多的电来行驶。


一份 ABRP(海外电动汽车行程规划工具)统计的 511 辆特斯拉 Model S100 日常使用数据显示,车速在 50-60 km/h 时的电动机效率最佳,超过该区间后效率明显下降。在对电池相对友好的 10℃以上的环境内,Model S100 的 120km/h 匀速续航里程,甚至还不到 50-60 km/h 的三分之二。

DHT 和增程式系统的区别在于,其发动机也能直接驱动车辆,可以在电动机效率较低、发动机效率更高的工况下,让发动机直接参与驱动。这不仅可以避开电动机的低效区间,还能够避免动能、化学能、电能之间来回转换导致的额外能量损耗,达到更高的效率。


但是,DHT 由于结构复杂,想要完全发挥优势也需要为其多模式驱动,找到各场景下都能有相对平衡表现的设计「甜点」。比如,DHT 发动机难以针对单一工况优化,恒定在最经济的转速运行,需要综合其各个工作场景进行标定;随之而来的还有专用变速箱的开发工作,需要考虑到发动机、电动机的集成和混连问题,并兼顾动能回收系统的效率。

北京航空航天大学汽车工程系教授、国家乘用车自动变速器工程技术研究中心常务副主任徐向阳曾表示:「DHT 专用变速箱开发工作要从三个方面着手,第一,构型方案的原始创新;第二,变速器在动力系统中的匹配;第三,能量流的有效管理。」


简单的说,DHT 虽然保留了燃油车的发动机、变速箱等部件,传动路径也非常相似,但具体的设计已经完全不同。目前,比较有代表性的是魏牌摩卡 DHT-PHEV,一款售价区间在 29.50 万 - 31.50 万元的中型 SUV。其智能 DHT 混联技术采用了专门开发的发动机和变速箱,而且基于发动机和电动机的特性曲线,做出了非常细化的混连方案。


从魏牌公开的技术资料来看,这主要得益于重新设计的 DHT 专用变速箱,使其可以精确调控电动机和发动机的参与程度和方式,而不是直接将两者的动力粗暴混合在一起,再输出到车轮。比如,摩卡 DHT-PHEV 可以让发动机和电动机串联或并联驱动,前者与增程类似只给电动机供电,后者与电动机共同驱动车辆。

同时,针对中低速场景主要由电动机驱动、发动机主要负责高速场景的情况,摩卡 DHT-PHEV 还在发动机单独驱动的速度区间内,设计了偏动力性和偏经济性两个不同齿比的挡位。因为电动机负责中低速驱动,传统变速箱更加重视的低速挡也不再需要,可以实现更加紧凑简化的结构设计,整箱传动效率最高可达 98%。

进一步提升经济性的方案:「DHT+PHEV」

现阶段,增程式系统之所以更受关注,有很大原因也与大力推广该技术的造车新势力发展模式有关。在汽车领域,身为后来者的造车新势力,长期面对的问题都是如何突出重围,这也导致其大部分精力都集中在智能化相关的软件工作上,硬件普遍通过与供应商和合作的方式解决。


增程式系统相对单一的工作模式,大幅简化了系统设计难度,而且对硬件的兼容性更高。与 DHT 相比,增程式系统不需要变速箱,也不用考虑发动机和电动机动力的耦合问题,也就意味着两者可以单独的设计采购,没有直接的匹配关联需求,只考虑各自的效率。

这种可以显著减轻研发压力,同时又能实现零里程焦虑效果的技术,对于时间紧任务重的造车新势力来说,确实是一个不错的选择。相比之下,DHT 由于各部件高度关联,还有复杂多样的协同工作模式,一般需要丰富的设计制造经验才能做好,这也限制住了该技术的推广。


除了硬件层面的专属设计制造之外,DHT 复杂的工作模式也直接导致了电控系统难度升级,而这也是一直以来的汽车设计难点。

清华大学汽车产业与技术战略研究院院长赵福全曾表示:「电子控制的覆盖面非常广泛,既涉及硬件的性能和品质,也涉及软件的控制逻辑、复杂度以及提供支撑的数据库。每一个问题都要解决,解决完单个问题之后,还要解决系统整合的问题,以及各子系统的集成、不同控制系统之间的互动等。」

因此,这种情况也将很多企业阻挡在门外,或是只能在燃油动力基础上改制,而魏牌能够将智能 DHT 混联技术成功落地,也因为旗下有着深厚发动机、变速箱研发经验的蜂巢易创,才实现基于 DHT 工作特性的完整正向开发。


同时值得关注的是,摩卡 DHT-PHEV 还配备了一个 39.67kWh 电池包,使其两驱长续航版车型的 WLTC 纯电续航里程达到 204km。这样在有充电条件的城市环境下,就能带来和纯电车型相同的体验与经济性。而在长途用车环境中,配合 DHT 系统的能效表现,还可提供 1000+km 的 WLTC 综合续航。

在目前的测试规范中,能够最真实体现新能源汽车续航的依次是 WLTC、NEDC、CLTC。根据魏牌公开数据显示,摩卡 DHT-PHEV 两驱长续航版车型 WLTC 百公里馈电油耗为 5.55L,高性能电四驱车型 WLTC 百公里馈电油耗是 6.3L,而这前提还是两者重量分别达到了 2130kg 和 2250kg。

智能化十字路口,向左还是向右?

与燃油时代不同,汽车向电动化、智能化转型以来,很多新兴技术都难以被直观感知到。这也导致越来越多的产品,将更多成本集中在表面的高感知部分,不容易被直观看到的地方则不断降低指标。但对于想要向上突破的车企来说,这种方式无异于自绝后路。


从无里程焦虑的新能源解决方案来看,魏牌确实可以被称作是在务实做技术的企业,能在当前纯电市场异常庞大的情况下,仍选择全面正向开发智能 DHT 混联技术,而且其中付出了成本与时间,可能还不能完全被用户得知。除此之外,魏牌在智能驾驶、智能座舱、域控制器等热门领域,也都有完整的自研布局。

例如,摩卡 DHT-PHEV 全系预埋的 NOH 智慧领航辅助驾驶系统,就由旗下毫末智行全栈自研。这全球第三款、中国第二款全栈自研的量产自动驾驶系统,可提供基于用户设定导航路线的点到点辅助驾驶,具体功能包括安全避让、变道超车、智能控制车速、智能引领上下匝道、变道保护、避让汇入口、切换高 / 快速路和智能避让大车等。


而在座舱内,摩卡 DHT-PHEV 不仅提供了 AR-HUD、NAPPA 真皮、哈曼 INFINITY 音响等 30 万级别也不多见的豪华配置,购车前难以有完整感受的静谧性方面也下了很多功夫,同时在车身、造型、气密性、声学包、底盘、动力、主动降噪 7 个方面进行优化。

事实上,这也是其喊出「向死而生,魏牌转型高端新能源品牌」口号的一种体现。在这个充满机遇与未知的转折点,有车企利用信息差把讲故事、打情怀牌当成营销手段,收揽大批用户,但也有魏牌这样在背后做全面的技术布局,却只进行常规宣传的企业。

尽管现阶段还无法看清最终的走向,但稳步前进、将精力都放在实处的魏牌,显然有更多走下去的机会。

© THE END 

转载请联系本公众号获得授权

投稿或寻求报道:content@jiqizhixin.com

登录查看更多
0

相关内容

分布式哈希表技术(Distributed Hash Table)简称DHT,类似Tracker的根据种子特征码返回种子信息的网络·是一种分布式存储方法。在不需要服务器的情况下,每个客户端负责一个小范围的路由,并负责存储一小部分数据,从而实现整个DHT网络的寻址和存储。新版BitComet允许同行连接DHT网络和Tracker,也就是说在完全不连上[Tracker服务器的情况下,也可以很好的下载,因为它可以在DHT网络中寻找下载同一文件的其他用户。BitComet的DHT网络协议和BitTorrent今年5月测试版的协议完全兼容,也就是说可以连入一个同DHT网络分享数据。
中国自动驾驶和未来出行服务市场展望
专知会员服务
39+阅读 · 2022年4月18日
中国智能驾驶行业研究报告(附报告)64页pdf
专知会员服务
71+阅读 · 2022年3月6日
《利用人工智能加速能源转型》报告
专知会员服务
84+阅读 · 2022年2月23日
全球自动驾驶战略与政策观察,36页pdf
专知会员服务
58+阅读 · 2022年2月8日
中国无线经济白皮书,49页pdf
专知会员服务
16+阅读 · 2021年10月21日
专知会员服务
39+阅读 · 2021年9月7日
专知会员服务
101+阅读 · 2021年8月8日
《2020人工智能医疗产业发展蓝皮书》发布
专知会员服务
115+阅读 · 2020年9月11日
当咖啡遇见摩卡:醇香中的“0 焦虑空间”
ZEALER订阅号
0+阅读 · 2022年4月15日
长城汽车「向死而生」式的智能化布局
机器之心
3+阅读 · 2022年1月24日
屡被吐槽的充电机器人,到底是不是鸡肋
机器之心
0+阅读 · 2021年11月28日
这几款新能源车,要在广州车展上「卷」起来?
ZEALER订阅号
0+阅读 · 2021年11月19日
能量,尽融于心:我们要怎么看待日产 e-POWER?
ZEALER订阅号
0+阅读 · 2021年10月9日
国家自然科学基金
0+阅读 · 2015年12月31日
国家自然科学基金
1+阅读 · 2015年12月31日
国家自然科学基金
0+阅读 · 2015年12月31日
国家自然科学基金
2+阅读 · 2013年12月31日
国家自然科学基金
2+阅读 · 2013年12月31日
国家自然科学基金
0+阅读 · 2013年12月31日
国家自然科学基金
1+阅读 · 2012年12月31日
国家自然科学基金
0+阅读 · 2011年12月31日
国家自然科学基金
2+阅读 · 2010年12月31日
国家自然科学基金
6+阅读 · 2010年11月30日
Arxiv
1+阅读 · 2022年4月19日
Arxiv
0+阅读 · 2022年4月19日
Arxiv
102+阅读 · 2020年3月4日
Arxiv
15+阅读 · 2018年4月5日
VIP会员
相关VIP内容
中国自动驾驶和未来出行服务市场展望
专知会员服务
39+阅读 · 2022年4月18日
中国智能驾驶行业研究报告(附报告)64页pdf
专知会员服务
71+阅读 · 2022年3月6日
《利用人工智能加速能源转型》报告
专知会员服务
84+阅读 · 2022年2月23日
全球自动驾驶战略与政策观察,36页pdf
专知会员服务
58+阅读 · 2022年2月8日
中国无线经济白皮书,49页pdf
专知会员服务
16+阅读 · 2021年10月21日
专知会员服务
39+阅读 · 2021年9月7日
专知会员服务
101+阅读 · 2021年8月8日
《2020人工智能医疗产业发展蓝皮书》发布
专知会员服务
115+阅读 · 2020年9月11日
相关基金
国家自然科学基金
0+阅读 · 2015年12月31日
国家自然科学基金
1+阅读 · 2015年12月31日
国家自然科学基金
0+阅读 · 2015年12月31日
国家自然科学基金
2+阅读 · 2013年12月31日
国家自然科学基金
2+阅读 · 2013年12月31日
国家自然科学基金
0+阅读 · 2013年12月31日
国家自然科学基金
1+阅读 · 2012年12月31日
国家自然科学基金
0+阅读 · 2011年12月31日
国家自然科学基金
2+阅读 · 2010年12月31日
国家自然科学基金
6+阅读 · 2010年11月30日
Top
微信扫码咨询专知VIP会员